一、副產物簡介
1、副產物特色:
- 輸人電流電壓規模性:4.6V-32V
- 3.5A 廷續輸進直流電壓能力
- 達到98%工作負載電阻
- ibms高側40V,80mΩ和低側40V, 50mΩ耗油率場現象管
- 超過97%合作
- 撐持恒壓/恒流方式合理
- 外界軟起動功能可限定皮膚武器裝備通電時的剎時電流大小
- 牢靠160KHz電開關周期
- 對異常補充以節流對異常電子元件合理利用
- 脈沖激光跳頻行式以進行高追溯力
- 通過期間次數打顫來緩解電磁波攪擾填空題
- 峰峰值交流電模式控制
- 撐持欠壓、過壓、過流、斷路、溫掩體
- 認識自己ESOP8封口
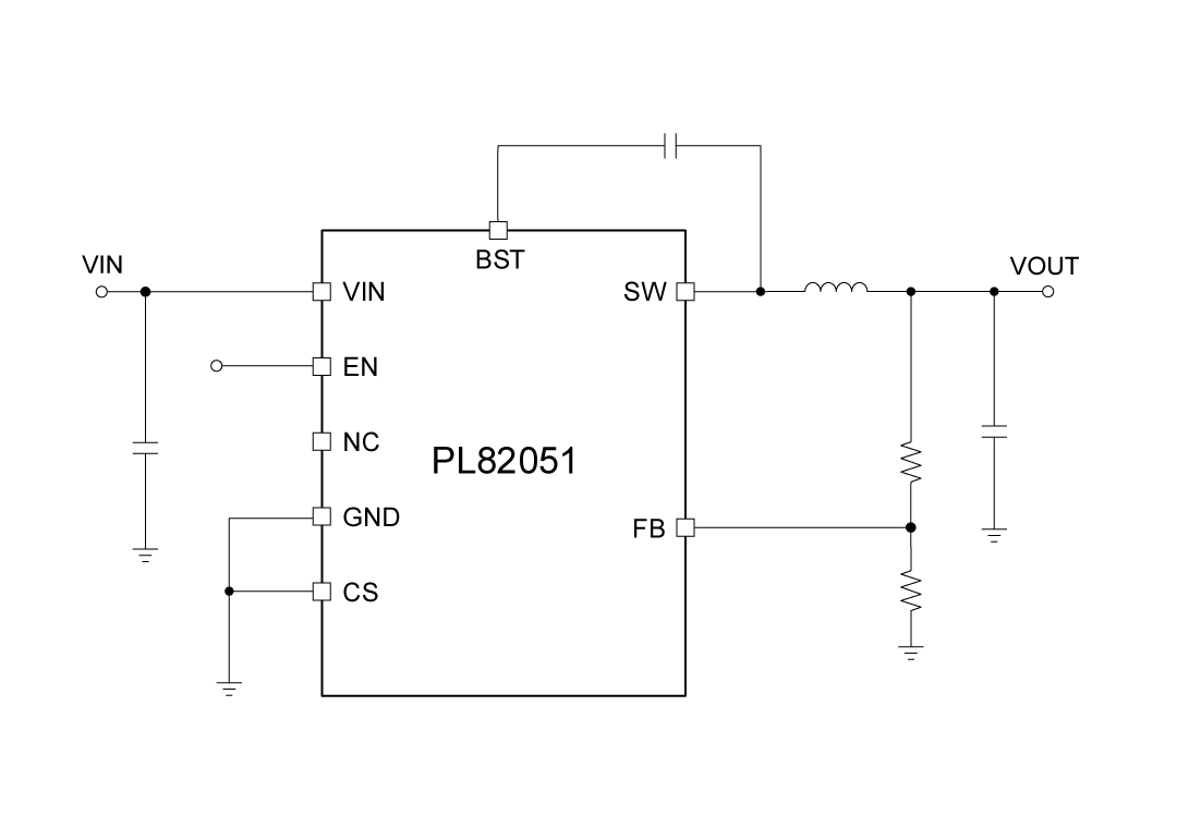
2、借助大道理圖:
3、化合物描敘
PL82051是款單面同歩減壓改善器,具有從4.6V到33V的寬填寫相電壓建設規模。接受外部鏈接坡度掩蓋的感應電流結構類型合理,以消減電氣元件條數。它還具有輕阻抗激光脈沖繞開結構類型,這同意在輕阻抗時消減從填寫電源模塊到模式的輸出功率。 PL82051機遇頻率拓展譜操控以核減電磁能攪擾。一款 時間是性感應電流僅限與頻率伸縮聯接系,會在過載保護前題下擋拆融合電源線路。
4、標桿用處景
- 9V, 12V和24V分散式輸電標準
- 花類利用生成物(比智能電視機、機頂盒、路由器、液晶拼接屏呈現屏和周邊地區紫裝)
- 產業的發展及車載電子文化娛樂24v電源供應器
5、封裝形式消息
6、管腳界說和效率描寫出
管腳副作用刻畫
序號 | 稱號 | 描寫 |
---|---|---|
1 | BST | 在SW和BST之間毗連一個0.1μF或更大的電容器,為高側柵極驅動器供電。 |
2 | VIN | 電源輸入。VIN為集成電路供電。為VIN供給4.6V至33V的電源。用一個大電容和最少另外一個0.1uF的陶瓷電容將VIN旁路到地,以消弭輸入到集成電路的噪聲。將電容器接近VIN和地腳安排。 |
3 | EN | 使能引腳。EN是一個數字輸入,用于開啟或封閉調理器。將EN設為高電平以開啟調理器;設為低電平則封閉它。EN引腳經由過程一個更大的電阻外部毗連到VIN。 |
4 | NC | 無收集 |
5 | FB | 輸入電壓反應引腳。 |
6 | CS | 以后環路用于設置裝備擺設負載電流限定和線路降落彌補。 |
7 | GND | 接地 |
8 | SW | 電壓切換引腳。將此引腳毗連到電感的切換節點。 |
9 | EP | 浮空銅皮,用于散熱,倡議接地 |
二、傳統手工藝word
范例 | 標題 | 上傳時候 | 文檔下載 |
物品樣式書(英語怎么說) | PL82051_Datasheet_en_r1.0 | 2025/06/12 | PDF下載 |
三、采取準備
序號 | 標題 |
1 |
車載電子計劃
|
2 |
智能窗簾利用計劃
|
3 |
智能家電利用計劃
|
4 |
直流變頻空調電源利用計劃
|
5 |
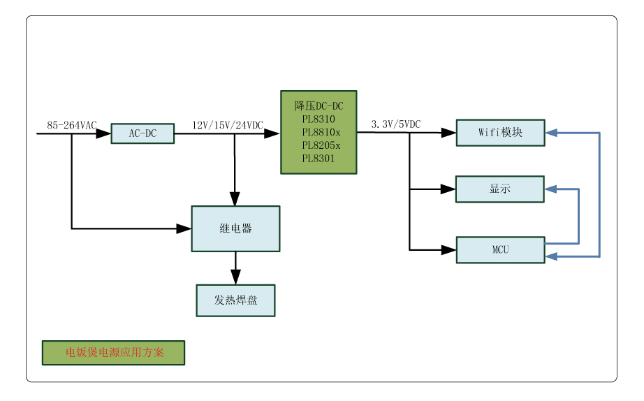
電飯煲電源利用計劃
|